產品中心
Product Center
推薦產品
Contact Us
最新資訊
Contact Us
聯系我們
Contact Us

地址:河北省泊頭市四營工業園
銷售熱線:13231718016
電話:0317-8192716
傳真:0317-8192716
網址:http://www.jejudo.cn/
郵箱:[email protected]
沸石轉輪濃縮催化燃燒
簡單說明:
沸石轉輪濃縮催化燃燒是指在催化劑作用下燃燒的裝置或設備。沸石轉輪濃縮催化燃燒的工作原理是:借助催化劑使有機廢氣在較低的起燃溫度下進行無焰燃燒,使有機廢氣分解為無毒的二氧化碳和水蒸汽。催化燃燒器電控制系統由PLC控制器、文本顯示器、變頻調速器、點火器、紫外線傳感器、熱電偶等電控設備以及風機,另外由零壓閥調節燃...

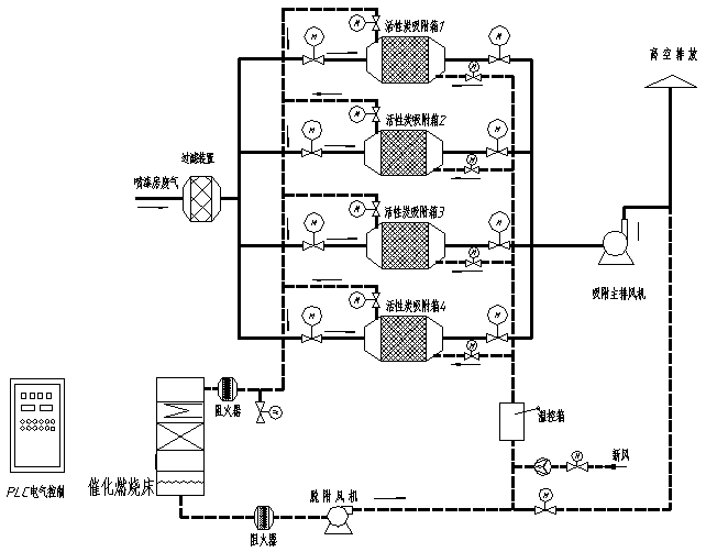
- 沸石轉輪濃縮催化燃燒設備工藝流程為:預處理——吸附濃縮——解吸脫附——催化燃燒的工藝流程。
- 系統由4個活性炭吸附箱(3用1備),1個催化燃燒床構成,將各條生產線中的所有排氣管合并連接引至凈化設備,各個支管上安裝一只手動調節閥,配比例調節;廢氣經收集匯總后送入集氣箱,再將廢氣送入干式過濾器,干式過濾器能更為精細的祛除廢氣中的粉塵和漆霧,從而避免活性炭微孔被堵塞,延長活性炭的使用周期,活性炭吸附器接近飽和時,系統將自動切換到備用活性炭吸附箱(此時飽和活性炭吸附箱停止吸附操作),然后用熱氣流對飽和活性炭吸附箱進行解吸脫附,將有機物從活性炭上脫附下來。在脫附過程中,有機廢氣已被濃縮,濃度后的濃度較原濃度提高幾十倍,達2000mg/m3以上,濃縮廢氣送到催化燃燒裝置,最后被分解成CO2與H2O排出。完成解吸脫附后,活性炭吸附器進入待用狀態,待其他活性炭吸附箱接近飽和時,系統再自動切換回來,同時對飽和活性炭吸附器進行解吸脫附,如此循環工作。最后凈化后的潔凈氣體由主排風機排入大氣中。
- 沸石轉輪濃縮催化燃燒設備工作原理
該系統工作過程主要劃分為三種狀態參數設定、燃燒運行和燃燒停止。
1.參數設定狀態
此狀態為燃燒工作之前做好數據的準備。可根據需要分別設定點火溫度和變頻器起動時的頻率,控制風機的風量。點火溫度是為了保證點火過程的可靠性。起動頻率保證催化燃燒器在剛點燃時的有焰燃燒,這時的燃燒比不易太低,風量不能過大。
2.燃燒運行狀態
(1)燃燒起動過程
當控制系統在待命的狀態下,接到輸入的起動命令,將進入燃燒運行狀態,先是控制系統進行自檢,之后進行前吹掃,變頻器輸出信號控制風機的旋轉,空氣風量由低速漸變為高速再逐漸變為低速,新鮮空氣風吹過燃燒爐盤,以保證爐內沒有殘留燃氣的存在,保證點火過程的可靠。具體操作是變頻器先起動,PLc模擬輸出信號使變頻器頻率從起動設定頻率開始上升,達到一定頻率后保持一定時間后再下降,完成起動前的吹掃。之后,發出點火信號,高壓點火器工作,同時打開點火管道的閥門,小火點燃。通過紫外線傳感器的檢測到期小火點燃后,打開主燃氣閥門。這時催化燃燒爐盤進行有焰燃燒,直到檢測溫度信號達到設定的點火關閉溫度,點火閥門關閉,完成點火過程,進入到燃燒調節階段。
(2)燃空比的調定
有文獻表明,催化燃燒時的“燃氣/空氣比值”范圍一般在4%~11%之間;在一定的燃燒條件之下,燃/空比為6%時,天然氣就能實現較好的催化燃燒效果,燃燒系統就可以得到熱效率,同時又能取得較好的排放效果。
本系統的燃氣一空氣比的調節是通過零壓閥實現的。當改變風機的空氣風量時,燃/空比也能隨之被改變,以達到催化燃燒器燃燒工作的要求。在起動時只要調節輸出變頻器的頻率就能達到點火時要求的從有焰燃燒到催化燃燒的燃/空比的變化。
(3)燃燒溫度調節
燃燒器溫度調節可以通過文本顯示器的鍵盤輸入,改變變頻器的輸出頻率,調節適當的風量。當風量增大,燃燒溫度超過設定值,則PLc控制變頻器降低輸出頻率,減少出風量來穩定燃燒器的溫度。若變頻器輸出頻率低于設定值(風機出風量頻率,設為5Hz),而出風量仍高于設定值時,PLc開始計時,若在一定時間內,降低到設定值,PLc放棄計時,繼續變頻調速運行;若在一定時間內溫度仍高于設定,PLc將繼續調節,直至達到設定值。由PLc經PID運算后控制變頻器的頻率輸出;如溫度不夠,則頻率上升,延時保持一定時間。反之亦然。
3.沸石轉輪濃縮催化燃燒設備燃燒停止狀態
燃燒器的停止是在接受到文本顯示器發來的停止命令,先將主燃氣閥關斷,然后,系統進行后吹掃,進行驅散殘余燃氣,并對燃燒盤進行強制風冷降溫。經過一段時間之后,關閉風機,變頻器停止工作,完成燃燒器停機過程。
【下一篇:沒有了 】
【 上一篇:VOCS催化燃燒凈化裝置 】
- 2021-06-19布袋除塵器應匹配風量相同的風機
- 2019-11-24除塵濾袋的正確選擇
- 2022-01-27除塵布袋使用壽命
- 2023-05-28脈沖閥噴吹面積介紹
- 2019-09-14除塵布袋老化問題分析
- 2019-02-03脈沖布袋除塵器的主要配置
- 2021-05-22焊煙凈化器風量計算方法
- 2020-05-11除塵布袋磨損是什么
- 2019-05-16特殊工況為何要對除塵布袋進行預噴涂處理
- 2024-03-02除塵濾筒規劃依據注意要素
- 2020-11-25催化燃燒設備在線、離線如何選擇
- 2021-09-25新型濾筒除塵器構造及特點
- 2025-01-16皮帶輸送機除塵器設計
- 2023-12-05布袋除塵器產生冷凝原因分析
- 2024-02-06導致濾筒除塵器風量不足原因及解決方案
- 2020-06-13電磁脈沖閥漏氣原因分析?
- 2020-12-19濾筒除塵器的結構及配件
- 2022-06-22布袋除塵器選用原則及選型要點
- 2019-08-07單機除塵器64袋發貨
- 2020-02-15鍋爐布袋除塵器吸力降低的原因分析